

联系姓名:付志伟
联系电话:18019992736
所在地区:安徽/合肥市
主营产品:电容柜 滤波装置 静止无功补偿发生器
提交后,商家将派专人为您服务
HZS-BKTBB型高压户内框架式无功补偿装置主要用于工频35kV的电力系统进行无功补偿,用以调整、平衡电网电压,提高功率因数,降低线路损耗,提高电能质量,充分发挥发电、供电设备的生产效率。
HZS-BKTBB型高压户内框架式无功补偿装置用于户外,主要包括:隔离接地开关、高压并联电容器、空芯电抗器、电容器专用熔断器、放电装置(专用放电线圈或电压互感器)、无间隙氧化物避雷器、带电显示装置、继电保护装置、连接导线、支柱绝缘子、框架等组成。
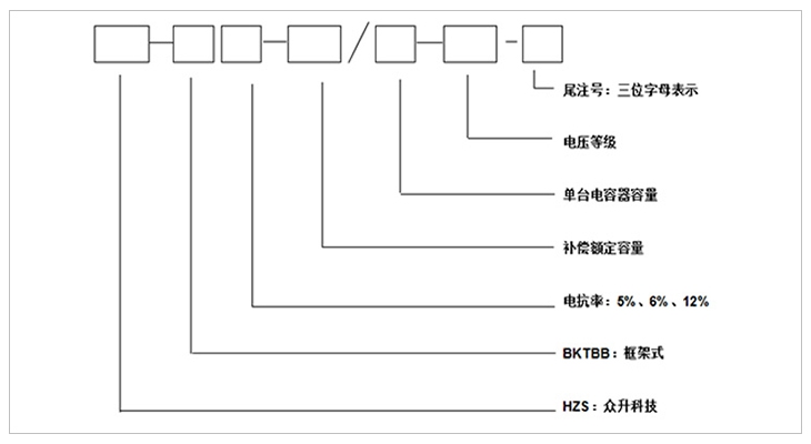
型号说明
注:第 一位字母:表示接线方式;第 二位字母:表示电容器组的保护方式;第 三位字母:表示使用场合。
|
|
第 一位字母 |
第 二位字母 |
第 三位字母 |
||||
|
字母 |
A |
B |
C |
K |
L |
W |
N |
|
含义 |
单星型 |
双星型 |
电压差动保护 |
开口三角电压保护 |
不平衡电流保护 |
户外 |
户内 |
产品特点
结构特点
1、安装在户外,框架式结构、固定投切。
2、可直接在变电所内投切电容补偿装置。
3、HZS-TBB型户内框架式无功补偿装置由串联空芯电抗器、进线架和电容器组成,空芯电抗器一般为三相叠装或三相品字形安装;进线架包括高压隔离开关、放电线圈以及 避雷器;电容器架一般为二层一排布置,容量大采用二排二层布置;进线架与电容架并列放置,高度宽度一致,每台电容均配装外熔断器;外围需用不低于2米的网栏围住,围栏门配置一扇活门便于巡视和检修。
4、装置结构设计合理,动、热稳定性好,带电显示装置用来显示装置的投切状态,并有电磁锁和柜门开关、观察窗,具有强制闭锁功能,确保运行和维护人员安全。
5、隔离接地开关配有电磁锁,保证装置带电时无法操作隔离开关;隔离接地开关在电容器组检修时可以处于接地状态,确保检修人员安全。
性能特点
1、该装置允许在工频1.1倍额定电压下长期运行。
2、该装置允许在由于过电压和高次谐波造成的1.3倍额定电流的稳态过电流下连续运行。
3、该装置可以将电容器投入运行瞬间产生的涌流限制在电容器组额定电流的20倍以下。
4、根据配电系统情况,可配置不同的电抗率的电抗器来抑制谐波和合闸涌流。
5、采用先进工艺和全膜介质的高压电力电容器,具有可靠性高、寿命长、损耗小、运行温升低等特点,并且还具有放电起始电压高和密封性能好等特点。
6、具有完善的电容器保护功能,单台电容器短路保护采用高压喷逐式熔断器;并根据接线方式的不同,电容器组设有开口三角不平衡电压、中性点不平衡电流等继电保护。
7、电容器实测总容量与各电容器额定值总和之差不超过+10%--0,各相电容偏差不超过5%。
使用环境
1、环境温度:-25℃~+45℃,24小时内平均温度不超过+35℃
2、海拔高度:不超过2000米,高于2000米采用高原型产品。
3、湿度:日平均值不大于95%,月平均值不大于90%。
4、户外风速≤35m/s、抗震:不超过地震烈度为8度。
5、安装场所:使用地点不允许有爆炸危险介质,周围环境中不应含有腐蚀金属和破坏绝缘的气体及导电介质,不允许充满水蒸气及有严重的霉菌存在。
技术参数
1、额定电压等级:35kv。
2、额定频率:50-60Hz。
3、额定容量:1200--15000kvar。
产品优势
01 COME FROM AUSTRALIA
优 质的元器件选取----关注于品质
严格的元器件供应商选择,必须具备专业的生产场地、办公环境以及供应的产品必须具备国内专业机构的检测证书,具备8年以上的生产年限方能入选本公司的供应商名录。

02 COME FROM AUSTRALIA
优 质的工作环境----注重于品牌
标准化的生产厂区,自动化的生产工序,采用现代化的自控自动自检的流水生产线,无交叉,无故障;全 方位的检测设备和检测工序,只为打造优 质的产品!
03 COME FROM AUSTRALIA
自主研发的数据采集监控系统,覆盖全国的地区通讯,24小时不间断数据采集,具备遥调、遥控、遥测、遥信等基础功能,更能具备故障通知和补偿优化,真正意义上打造安全用电、舒适用电的智能管家!

选型表
|
产品型号 |
补偿容量 (kvar) |
每台电容器容量 (kvar) |
电容器数量 |
|
HZS-BKTBB6-1200/200-35 |
1200 |
200 |
6 |
|
HZS-BKTBB6-1500/250-35 |
1500 |
250 |
6 |
|
HZS-BKTBB6-1800/300-35 |
1800 |
300 |
6 |
|
HZS-BKTBB6-2004/334-35 |
2004 |
334 |
6 |
|
HZS-BKTBB6-2400/400-35 |
2400 |
400 |
6 |
|
HZS-BKTBB6-3000/500-35 |
3000 |
500 |
6 |
|
HZS-BKTBB6-3600/300-35 |
3600 |
300 |
12 |
|
HZS-BKTBB6-4008/334-35 |
4008 |
334 |
12 |
|
HZS-BKTBB6-4200/350-35 |
4200 |
350 |
12 |
|
HZS-BKTBB6-4500/375-35 |
4500 |
375 |
12 |
|
HZS-BKTBB6-4800/400-35 |
4800 |
400 |
12 |
|
HZS-BKTBB6-5004/417-35 |
5004 |
417 |
12 |
|
HZS-BKTBB6-5400/450-35 |
5400 |
450 |
12 |
|
HZS-BKTBB6-6000/500-35 |
6000 |
500 |
12 |
|
HZS-BKTBB6-6408/267-35 |
6408 |
267 |
24 |
|
HZS-BKTBB6-7008/292-35 |
7008 |
292 |
24 |
|
HZS-BKTBB6-7200/300-35 |
7200 |
300 |
24 |
|
HZS-BKTBB6-8016/334-35 |
8016 |
334 |
24 |
|
HZS-BKTBB6-8400/350-35 |
8400 |
350 |
24 |
|
HZS-BKTBB6-9000/375-35 |
9000 |
375 |
24 |
|
HZS-BKTBB6-9600/400-35 |
9600 |
400 |
24 |
|
HZS-BKTBB6-10008/417-35 |
10008 |
417 |
24 |
订货须知
a) 上图补偿容量和补偿路数可根据客户需求修改
b) 表中容量只列出10008kvar,超出补偿容量和补偿路数可根据客户需求定制
产品展示
免责申明:中商114为国内互联网信息服务提供者,平台内所展示的商品/服务的标题、价格、详情等信息内容系由店铺经营者发布,其真实性、准确性和合法性均由店铺经营者负责。中商114提醒您购买商品/服务前注意谨慎核实,如您对商品/服务的标题、价格、详情等任何信息有任何疑问的,请及时通过电话与店铺经营者沟通确认;如您发现店铺内有任何违法/侵权信息,请立即向中商114举报并提供有效线索,我们会积极协助配合。
友情提醒:建议您通过拨打厂家联系方式确认最终价格,并索要35kV户内框架式无功补偿装置_补偿装置样品确认产品质量。如35kV户内框架式无功补偿装置_补偿装置报价过低,可能为虚假信息,请确认35kV户内框架式无功补偿装置_补偿装置报价真实性,谨防上当受骗。